US Navy Shipboard HF/MF/LF Transmitters
AN/SRT-xx, AN/URT-xx, AN/WRT-xx

Ship & Shore HF Transceivers

VHF and UHF Transmitters and Transceivers

WW2 Transmitters and Transceivers

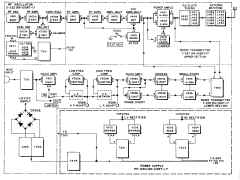
AN/BRT-2
Circuit Mayflower

brt2-block-01.jpg (98392 bytes)

logo-sub-comm.jpg (39810 bytes)

1975 NAVELEX Brochure - "The AN/BRT -2 transmitter set is currently being procured for installation in all submarines. The components of this transmitter are the KY-766/BRT-2 keyer, mounted in a fixed configuration with a modified AN/URT -23(V) radio transmitter, a modified T-827( )/URT exciter, an AM-3924(P)/URT amplifier, an AN/USM-296 oscilloscope for monitoring the system, and an appropriate submarine antenna. The special characteristics of this transmitter are an increased reliability over previous equipments, and an upgrading in test and monitoring equipment which aids in fault isolation procedures and facilitates operation at peak performance."

1995 Submarine Communications Plan - "The Circuit Mayflower (Shipboard) System is installed on a variety of U.S. Navy ships to provide a one-way-ship-to-shore HF radio link. It consists of an AN/BRT-2 system which has a KY-766A Keyer, TS-3858 silent tuner, modified AN/URT-23, AN/UGC-136CX teleprinter, and AN/USM-488 oscilloscope. The teleprinter is used to control the Keyer and to input various strings of coded messages from a classified codebook. The modification of the existing KY-766/BRT-2 Keyer to the KY-766A/BRT-2 configuration, which began in September 1991, will be completed in FY96. This change modified the existing punched tape reader and associated electronics of the KY-766/BRT-2 and replaced it with a direct electrical interface from the AN/UGC-136CX teleprinter via the SA-2626/BR and black switch board." 

"The Submarine shore HF infrastructure is operated and maintained by the Commander, NCTC and consists of eight HF receiver sites and eight HF transmitter sites. The HF receiver sites support the submarine Circuit Mayflower and Clarinet Merlin systems while the HF transmitter sites rekey the Strategic SSBN submarine broadcast. Functional control of the Clarinet Merlin and Circuit Mayflower programs are in process of being transferred to the Submarine TYCOMs. COMSUBLANT/COMSUBPAC will assume the lead responsibility for operation of the Circuit Mayflower and Clarinet Merlin Systems in their respective AORs. Naval Computer and Telecommunications Area Master Station, Atlantic (NCTAMS Lant) will maintain responsibility for maintenance of the Circuit Mayflower System worldwide. This transfer will start mid FY96 and be completed during FY97."

?? Possibly related to use of AN/WRA-3 and AN/WRT-4 ??

AN/BST-2
CLARINET MERLIN

bst1-block-01.jpg (104426 bytes)

The submarine emergency communication transmitter (CLARINET MERLIN) buoy, if released, should transmit a coded message at 13 to 15 words per minute. The message should consist of the CW characters “HM,” repeated 10 times, “USS OSC,” and three word groups of three characters each. The transmission is about 3 minutes long on each of four frequencies: 6721.5 kHz, 9033.5 kHz, 11264.5 kHz, and 15055.5 kHz.

1975 NAVELEX Brochure - "CLARINET MERLIN is an emergency submarine communications system. Transmitter buoys, which are part of the AN/BST-1 transmitting subsystem, are automatically launched from the submarine when an "in extremis" environment is sensed, and transmit a pre-selected message. Recieving subsystems, AN/FRR-87's located at Naval Communications Stations, automatically detect and record the keyed CW signals.
Upon detection of a signal the AN/FRR-87 shore subsystem automatically alerts operating personnel, who then copy the message by means of an audio output. The operator can play back the automatically received message recorded on a cassette tape recorder. Two AN/FRR-87's are maintained "on-line" at each shore site , with two of the four fixed emergency frequencies coupled through to each of them. A third AN/FRR-87 is provided as a "hot spare", to be available for immediate substitution in case of failure of either of the on-line receivers."

AN/FRT-39

bull-agmr1-01.JPG (218889 bytes) 10 KW HF shore station SSB xmtr used aboard communication and command ships and a few others --

AN/SRT-14

srt15-01.jpg (31055 bytes)

WB6ZBX's restored SRT-14
srt14-99.jpg (45398 bytes)
100w LF/HF xmtr
300kc-26mc
synthesized VFO
4-400 final AM/CW/FSK
manuf by Federal
similar to AN/URT-2

includes -
  TN-229/SRT antenna tuner
  CU-372/SRT antenna coupler
  CU-402/SRT load adjusting unit

KN4R's SRT-14
srt14-kn4r-2206-03.jpg (1359344 bytes)

NAVSHIPS 92121(A)
Download Manual

article in Electric Radio magazine April 1997 p4

KN4R's SRT-14
srt14-kn4r-2206-01.jpg (1018856 bytes)

AN/SRT-15

3-01.jpg (106618 bytes) LF/HF xmtr
100w 300kc-2mc
500w 2mc-26mc
synthesized VFO
4-400 final AM/CW/FSK
manuf by Federal
similar to AN/URT-3

SRT-14 plus "booster"
(high-power modulator and 3000v power supply)

NAVSHIPS 92121(A)
Download Manual

 

SSB adaptor manual
NAVSHIPS 92942 
     (0967-905-4010)
     manual - thanks to AE6SD

AN/SRT-16

srt16-sys-01.JPG (1313681 bytes)  two SRT-14 plus one "booster"

LF/HF dual xmtr
100w 300kc-2mc
500w 2mc-26mc
synthesized VFO
4-400 final AM/CW/FSK
manuf by Federal
similar to AN/URT-4

NAVSHIPS 92121(A)
Download Manual

 

AN/SRT-17(XN-1)

RCA prototype 1957

Appears identical to USCG's AN/URT-12

srt17-01.jpg (4656312 bytes) srt17-02.jpg (953082 bytes) NAVSHIPS 92944

Pair of 4-65 modulated by pair of 4-65

AN/SRT-20(XN-1)
AM-1976(XN-1)/SRT

prototype - what is it? Manuf by ?
Amplifier design modified by Advanced Technology Corp 1960
NAVSHIPS 93275

AN/URT-2
AN/URT-3
AN/URT-4

urt3-101.jpg (262325 bytes)

Photos - Accessory Units

primarily shipboard use
100w 300kc-26mc
(URT-3, -4 also 500w 2mc-26mc)
4-400 final AM/CW/FSK
10 channel remote select 
(preset frequencies + automatic tuning)

Essentially an auto-tune version of SRT-14, 15, 16 - design predates SRT-14 series

OA-353 Transmitter assembly
C-916/URT remote control

Auto antenna tuner
OA-297/URT controller group +
CB-5/URT capacitor tuning unit +
TN-197/URT inductor tuning unit

Optional "booster" OA-354/URT
(3kv p/s + pair 4-125 modulator)

URT-2 is 100 watts
URT-3 is 500 watts with booster
URT-4 is two URT-2 + booster

NAVSHIPS 91833

NAVSHIPS 92877?

design & manuf by Federal - see 
"An automatic tuning communication transmitter" - Dettman, M.
IRE International Convention Record
Volume 1, Issue , Mar 1953 Page(s): 137 - 144
An essentially identical article is here beginning on page 271. An additional article on the automatic tuning system begins on page 279

Additional information

My URT-3 restoration project

AN/URT-12
T-408/URT-12
Coast Guard only?

Same as AN/SRT-17 

more photos and manual

urt12-01.JPG (203740 bytes)

urt12-02.JPG (91760 bytes)
photos thanks to Sam KF4TXQ

75w HF 2-30 mc AM/CW
pair  4-65's modulated by 4-65's

manuf by Radiomarine 

AN/URT-17, AN/URT-17A
Transmitter

Mainly shore use - some used shipboard

750 w SSB/AM/CW
includes
   AM-1703/URT-17 amp (TMC RTF)
   AN/URA-23A exciter (TMC SBE-2)
   PP-1768/URT-17 p/s (TMC RTP)

manuf TMC GPT-750-D (URT-17)
                    GPT-750-D2 (URT-17A)

manual & spec sheets thanks to K4OZY

urt17-01.jpg (197921 bytes) urt17-2110.jpg (2883119 bytes) USS Lexington CV-16
cv16-61-62cb-01.jpg (103992 bytes)

AN/URT-23 Transmitter - includes T-827B/URT, AM-3924/URT, PP-3916/UR

urt23-31.JPG (99345 bytes)

modern HF SSB transmitter
2-30mc,1kw
Components:
T-827B/URT - exciter
AM-3924/URT - RF amplifier
PP-3916/UR - power supply
MT-4670/URT-23 - shock mount
used with
   AN/URA-38 - antenna coupler group
       C-3698/URA-38 - controller
       CU-938/URA-38 - coupler

AN/URT-23B specifications

T-827/URT model differences page

Predecessor - General Dynamics SC series equipment

urt23-01.JPG (30181 bytes)

From CNO to CINCPAC 11/68
"The necessity for replacing the AN/SRT series transmitters with high reliability equipment... is a matter of vital interest. The AN/URT-23 will be available beginning in fiscal year 1970 for installation in the active fleet."

My URT-23 restoration project

ET A School HF Transmitter/Receiver Sub-Systems (1982)
  - covers AN/WRC-1B and AN/URT-23(V)
Vol 3 part 1 - exercises - download pdf
Vol 3 part 2 - diagrams - download pdf
T-827B/URT exciter
t827-urt-1301-01.JPG (184932 bytes)

t827-urt-1301-04.JPG (151019 bytes)

t827-urt-1301-02.JPG (245030 bytes) t827-urt-1301-03.JPG (280222 bytes)

T-827/URT model differences page

t827-urt-1301-05.JPG (143139 bytes)

AM-3924/URT(XN-1) prototype
Includes C-4991(XN-1) remote
Version of RF-110
2 ea. 4CX350A + 2 ea. PL-8295A

am3924-xn1-eso.jpg (651531 bytes)

AM-3924(XN-2) prototype
(Version of SC-908A
1 ea. 8117 + 1 ea. PL-8295   
am3924-xn2-2005-01.jpg (151162 bytes)

am3924-xn2-2005-04.jpg (110451 bytes)

am3924-xn2-2005-06.jpg (164142 bytes)

am3924-xn2-2005-02.jpg (139071 bytes)

==

AM-3924 (AM-6909)
Version of RF-110   
IMG_5952.JPG (4288022 bytes)

Rear view
IMG_5960.JPG (3471490 bytes)
Top view - output RF transformers
IMG_5955.JPG (4061436 bytes)
Finals - two 4CX1500B beam power tetrodes
IMG_5956.JPG (4750754 bytes)
Bottom view - empty space is used for 400Hz p/s (PP-3917) in AM-3924
IMG_5968.JPG (4538689 bytes)
Terminal board installed (in FC14) turns AM-3924 into AM-6909
IMG_5969.JPG (4792678 bytes)
Left side view - filament/bias transformer & control logic boards
IMG_5962.JPG (3477721 bytes)
Right side view - output RF transformers
IMG_5963.JPG (4103791 bytes)

AN/URT-23B Transmitter - includes T-827G/URT, AM-3924B/URT, PP-3916B/UR (Stewart Warner)

AM-3924B modified with reduced power option like AM-3924D
urt23b-1605-01.jpg (181194 bytes)
am3924b-1605-02.jpg (1288366 bytes) PP-3916B/UR
pp3916b-1505-01.jpg (309288 bytes)
==

AN/URT-23C Transmitter - includes T-827H/URT, AM-3924C/URT, PP-3916C/URT (Stewart-Warner)

AN/URT-23C aboard USS Iowa
DSC02103.JPG (4153318 bytes)
AN/URT-23C aboard USS Iowa
DSC02101.JPG (4375313 bytes)
PP-3916C for URT-23C
urt23d-2201-07.jpg (190635 bytes)
urt23d-2201-08.jpg (54644 bytes)

AN/URT-23D Transmitter - includes T-827J/URT, AM-3924D/URT, PP-3916D?/URT

URT-23D aboard USS Cowpens (2011)
urt23d-1402-01.jpg (749608 bytes)
urt23d-2201-01.jpg (258820 bytes) urt23d-2201-05.jpg (222560 bytes) urt23d-2201-03.jpg (54381 bytes)
URT-23D aboard USS Vicksburg (2004)
urt23d-1402-02.jpg (589598 bytes)
urt23d-2209-00.jpg (3666856 bytes) urt23d-2209-01.jpg (3308003 bytes) urt23d-2209-02.jpg (3872605 bytes)

AN/URT-23E transmitter - includes T-827K/URT, AM-3924E/URT, PP-3916D/UR

T-827K/URT exciter
t827k-urt-1309-01.JPG (33355 bytes)

t827k-urt-1309-03.jpg (47492 bytes) AM-3924E/URT amplifier
am3924e-urt-1309-01.jpg (56367 bytes)
am3924e-urt-1309-05.jpg (110534 bytes)
urt23e-pp3916d-2011-01.jpg (158220 bytes) urt23e-pp3916d-2011-03.jpg (82914 bytes) urt23e-pp3916d-2011-02.jpg (121736 bytes) urt23e-pp3916d-2011-04.jpg (162067 bytes)

AN/URT-23F transmitter - includes T-827L/URT, AM-3924F?/URT, PP-3916D?/UR - Specifications

urt23f-t827L-01.jpg (124255 bytes) == == ==

AN/URT-24 Transmitter

urt24-sys-01.jpg (2421943 bytes)

T-827/URT exciter
AM-3007/URT amplifier
J-1265/U junction box
CU-937/UR antenna coupler

100w output 2-30mc

Manual download

urt24-2304-00.jpg (3505796 bytes) AM-3007A/URC
urc35-120310.JPG (39279 bytes)
T-827B/URT exciter
t827-urt-1301-01.JPG (184932 bytes)

AN/WRA-3 HF exciter
wra3-11.JPG (2709757 bytes)

CW (and "auxiliary equipment"??) exciter for use with AN/URC-32
0.5w or 15w output

Spec sheet

o1115-urc-101.jpg (3852120 bytes)

wra3-13.JPG (1845425 bytes)

CY-3022/WRA-3 cabinet
O-1115/URC synthesizer
AM-2819/WRA-3 amplifier
PP-2796/URA-3 power supply

REFERENCE: Final Report on Project 0/S66 FY63 - "Conduct an Evaluation of the AN/WRA-3 Radio Transmitter" 
11 April 1963, SECRET

wra3-14.JPG (1877600 bytes)

wra3-01.jpg (4142801 bytes)

AN/WRT-1
AN/WRT-1A
LF Transmitter

wrt1a-31.JPG (125908 bytes) 300-1500 kc AM/CW/FSK
125w AM
500w CW/FSK
NAVSHIPS 93483(A)
Download 64.9 MB pdf

AN/WRT-2
Transmitter

2-30 mc transmitter
500W CW, FSK, AM
1000w SSB/ISB

Click here for more WRT-2 photos

- -

 
wrt2-1608-01.jpg (1082365 bytes) wrt2-101.jpg (124672 bytes)

AN/WRT-4 Transmitter

1 KW, water-cooled, CW transmitter

wrt4-01.JPG (352106 bytes)

Primarily for submarine use

Spec sheets

-- Need more info

Collins KWS-1 Transmitter

photos thanks to K7DFWKWS-1-NAVY-05.jpg (121142 bytes)

Manual - NAVSHIPS 92787

Standard KWS-1 info page

Collins KWS-1 SSB transmitter (modified)

KWS-1-NAVY-01.jpg (155575 bytes)

procured in 1956 along with modified 75A-4 for SSB experiments - KWS-1 was modified to cover Navy frequencies.

KWS-1-NAVY-02.jpg (203071 bytes)

Standard version
   3.0 - 4.0 mc
   7.0 - 8.0 mc
   14.0 - 15.0 mc
   21.0 - 22.0 mc
   26.4 - 27.4 mc
   28.0 - 29.0 mc
   29.0 - 30.0 mc

Navy version
   3.0 - 4.0 mc
   4.0 - 5.0 mc
   5.0 - 6.0 mc
   7.0 - 8.0 mc
   13.0 - 14.0 mc
   14.0 - 15.0 mc

KWS-1-NAVY-04.jpg (145776 bytes) KWS-1-NAVY-03.jpg (142062 bytes)